欢迎光临AG九游会环保官方网站!

AG九游会环保

污水超标治理
快速实现污水达标排放
365天全天候服务热线
4008-365-068
脱色剂,PAM,消泡剂,活性炭
当前位置:首页 » AG九游会环保资讯中心 » 行业资讯 » 污水总氮去除方法

污水总氮去除方法

文章出处:广州AG九游会环保网责任编辑:AG九游会君作者:人气:-发表时间:2022-05-19 15:22:00

我们在了解污水总氮去除方法之前,可以先了解一下什么是总氮:

总氮,简称为TN,水中的总氮含量是衡量水质的重要指标之一。总氮里包含了有机氮、硝酸盐氮、亚硝酸盐氮、氨氮……

 

总氮里含有的成份相对较多,因此我们需要做的是:

1)先需要搞清楚总氮里是哪些成份指标相对较高,从而造成总氮超标。

2)选择合适的【污水总氮去除方法】,逐一处理,最终令总氮达标。 

 

小提示:如果您目前还不清楚总氮超标的原因,可点击右上角“立即咨询,AG九游会工程师为您逐一分析、诊断。

 

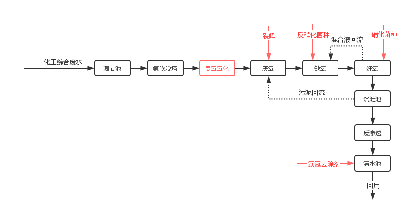
解决污水总氮去除方法有很多,合理地调整现场的污水处理工艺,对提高总氮去除效率犹为重要我们可以通过一个比较典型的化工废水处理案例,来了解一下总氮的具体处理流程:

1、山东某化工厂的废水站:

》 污水厂坐标:山东济南

》 废水日处理量:1500/

》 未达标指标:氨氮、总氮

》 指标现浓度:氨氮600mg/L,硝态氮150mg/L总氮850mg/L

》 指标排放标准:氨氮<5mg/L,总氮<15mg/L 

 

2根据现场处理工艺流程,我们给客户采取的改进措施如下:

1)在前端增加预处理(氨吹脱塔、臭氧氧化),去除大部分氨氮,有机氮部分的环链被打开后转化为可生化性强的氮类。

2)在生化段补投增效的硝化及反硝化菌种,调整合适的内回流比,氨氮、硝态氮在这个阶段基本被去除。

3)前期调整的时候,氨氮出水还不能达标的情况下,采取氨氮去除剂的投加方式。系统稳定及出水达标后,即可调整氨氮去除剂的使用量,以控制处理成本。

3、处理结果:

取样点

总氮

氨氮

硝态氮

单位:mg/L

厌氧前

150

30

120

二沉池

12(达标

3.5

0

 

通过对部分工艺的调整和系统的改善,总氮得到了有效的控制,达到排放标准。

 

AG九游会具有12年的污水处理经验,为了与您共同解决污水总氮超标的问题,需要详细的了解您的污水处理现状(如生产工艺、污水处理工艺及流程、使用的污水处理药剂等),才能给您切实可行的方法。

如有需要,可点击右上角的立即咨询。AG九游会工程师为你量身定制【污水氨氮处理方法】

 

相关阅读:

低浓度氨氮处理的方法

快速降低氨氮的方法-有案例

 

此文关键字:污水总氮去除方法

推荐产品

脱色剂
脱色剂

脱色剂是集脱色、絮凝、分离等多种功能于一身的有机分子合物,该产品特有的阳离子基团与废水着色物质的阴离子基团相互作用而成为难溶性盐,用量小,脱色率,不再回色。对废水的脱色率大于95%,COD的去除率在50%~70%之间,达到双重功!

破乳剂SPR-1
破乳剂SPR-1

无2次污染、不会造成生化的负担,有效含量高达98%,广泛应用于机加工、五金制造、石油化工、电镀、制革、化妆品制造,钢铁等行业。具有添加量少,投加灵活,破乳效果显著等特点。

消泡剂
消泡剂

AG九游会环保研发的消泡剂是用有较强抑泡能力的聚醚和疏水性强、破泡迅速的二甲基硅油为主要成分研发的一种新型消泡剂。

次亚磷去除剂
次亚磷去除剂

次亚磷去除剂是针对次亚磷废水研发的次亚磷去除药剂,通过均相共沉淀技术,能够让水中的含磷污染物快速形成不溶性沉淀物而去除。主要应用于电镀废水除磷、线路板废水除磷以及化工废水除磷等。

除磷剂
除磷剂

除磷剂(SP-1)是专门针对阳极氧化、抛光清洗、涂装前处理、磷化、电镀等含磷废水而开发的,解决了其它除磷剂使用量大的问题,同时优配方还能起到调节废水pH值,提升混凝效果,降低处理成本等优点。

重金属捕捉粉(固体粉末)
重金属捕捉粉(固体粉末)

重金属捕捉粉是一种能与重金属离子强力螯合的化工产品。采用接枝合成工艺,其枝链上的螯合基团能螯合重金属形成稳定不溶物而沉淀。

同类文章排行

最新资讯文章

您的浏览历史

    正在加载...